

| FTT九游(中国)碳化硅陶瓷泵 |
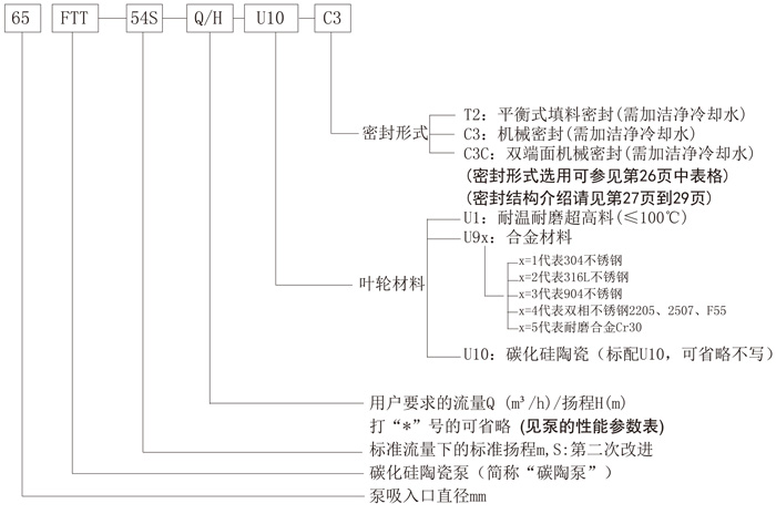
一、概述 FTT九游(中国)碳陶泵是一种单级单吸卧式离心 泵,泵体、泵盖、进口管、叶轮等过流部件采用耐磨、耐腐性能优良的碳化硅陶瓷制作,外部用铸铁铠装保护,解决了碳化硅零件容易开裂的问题,使碳化硅泵能在含固体颗粒腐蚀性液体的恶劣工况条件下长期安全可靠的运行。 该泵具有耐腐蚀、耐磨损、维修方便、使用可靠、寿命长经济性好等特点,适用于输送除氢氟酸和浓碱液以外的含有大量固体颗粒的各种腐蚀性介质。 碳化硅陶瓷泵耐磨性能优良,是普通不锈钢金属泵的8-10倍,综合其使用寿命,是一种性价比超高的渣浆泵。 该泵获发明专利(专利号:ZL 2013 1 0040479.7) 二、用途 该泵广泛应用于有色冶炼、黑色冶炼、化工、钛白粉、稀土等介质中含有大量固体颗粒行业。使用范围可按防爆区域和和非防爆区域选用,凡在防爆区域内使用需配置防爆型电机。 该泵适用温度为-50°C-120°C,温差骤变小于50°C。 三、型号说明
|
.jpg)
→ 地 址:宜兴市丁蜀镇陶都工业园通蠡中路26号
→ 总经理:陈伯生
→ 电 话:0510-87409633 87403572 87403345 87402459
→ 传 真:0510-87426968
→ 邮 箱:pump-cbs@pub.wx.jsinfo.net
→ 网 址:/
→店铺直销:http://yxlgby.1688.com
| 官方移动平台 |
![]() |
| 官方微信平台 |
![]() |
| 维修指导书平台 |
![]() |