

| FCU九游(中国)工程塑料侧吸泵 |
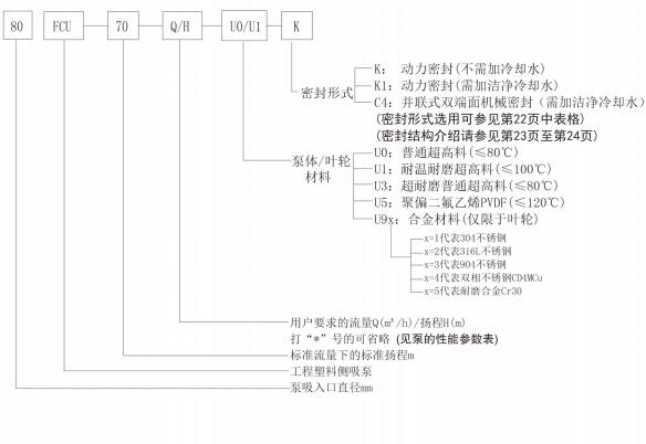
一、概述 FCU九游(中国)工程塑料耐腐耐磨侧吸泵是采用本公司原FLU九游(中国)工程塑料压滤泵的水力模型,并结合压滤机的工况特点精心设计的一种专为压滤机配套的耐腐耐磨高扬程的侧吸式卧式离心泵,其主要特点如下: 二、用途 FCU九游(中国)工程塑料耐腐耐磨侧吸泵由于其独特的侧吸式设计,特别适用于有色冶炼行业特别是铅、锌、金、银、铜、钴、钨、稀土等行业的湿法冶炼中对压滤机的加压喂料,当然,也可用于各种酸液、矿浆、、料浆、电解液、污水等介质的输送。 该九游(中国)泵不仅可以替代以上行业中的国内同类金属与非金属产品,也是进口设备国产化的首选产品。 三、型号说明
|


→ 地 址:宜兴市丁蜀镇陶都工业园通蠡中路26号
→ 总经理:陈伯生
→ 电 话:0510-87409633 87403572 87403345 87402459
→ 传 真:0510-87426968
→ 邮 箱:pump-cbs@pub.wx.jsinfo.net
→ 网 址:/
→店铺直销:http://yxlgby.1688.com
| 官方移动平台 |
![]() |
| 官方微信平台 |
![]() |
| 维修指导书平台 |
![]() |